|
Elkron
|
|
27-08-2024, 17:51
Beitrag: #1
|
|||
|
|||
|
Elkron
Hallo, ich grüße als Neuling die Altlinge
![]() Hat hier jemand Erfahrung mit der italienischen Firma Elkron? Bin gerade an einer solchen Alarmanlage zu Gange und hätte evtl. ein paar Fragen. Danke sehr |
|||
|
24-11-2024, 22:02
Beitrag: #2
|
|||
|
|||
|
RE: Elkron
Wirklich niemand, der sich damit auskennt? Ich komme bei einem Problem nicht weiter. Die Alarmanalge zeigt einen Sabotagealarm an. Aber die Sabotagelinie ist gar nicht angeschlossen, siehe Bild. Kann es sein, dass diese Alarmanlage den Sabotagealarm per Datenbus zur Zentrale gibt? Es gibt nur:
1. Zentrale MP508TG 2. Ein Tastenfeld 3. Externe Sirene 4. zwei Bewegungsmelder im Raum Wenn sich jemand erbarmen würde? Vielen Dank |
|||
|
24-11-2024, 22:14
Beitrag: #3
|
|||
|
|||
|
RE: Elkron
Moin,
mach mache mal Bilder von allem. Ansonsten ist das ja nciht vielmehr wie ein Zeitrelais in Selbstahltung mit gepuffertem Akku? Viel Erfolg Andreas |
|||
|
24-11-2024, 22:29
Beitrag: #4
|
|||
|
|||
|
RE: Elkron
Da sind die Möglichkeiten für einen Sabotagealarm sehr vielfältig. BUS Melder und Signalgeber übertragen einen Sabotagealarm normalerweise über den BUS. Das können z.B. geöffnete Melder, defekte Kontakte usw. sein. Auch das Öffnen des Zentralengehäuses oder des Tastenfeldes löst einen Sabotagealalrm aus. Dies sind nur ein paar der vielen Möglichkeiten. Solange die Sabotage ansteht, lässt diese sich auch nicht zurücksetzen.
Viele Fehler sind RTFM Fehler - Read The Fucking Manual Telenot, Daitem, UTC, Hikvision AxPro, Lupus, AVS www.peteralarm.de |
|||
|
24-11-2024, 22:53
Beitrag: #5
|
|||
|
|||
|
RE: Elkron
Wie gesagt, es gibt sehr wenige Geräte, die an der Zentrale angeschlossen sind. Die beiden Bewegungsmelder sind es nicht, schon verifiziert. Die Zentrale selbst schließe ich auch aus. Der Endschalter, der durch die Gehäuseschraube beim öffnen betätigt wird, habe ich überprüft, ist es auch nicht. Klar löst dieser Schalter einen Sabotagealarm aus. Der sollte, laut Bedienungsanleitung, nach schließen des Gehäuses und durch Eingabe eines Codes über das Bedienfeld gelöscht werden, wird er aber nicht. Im Augenblick habe ich, viel mir gerade ein, die externe Sirene, mit deren Sabotageschalter in Verdacht. Ist mir nur für eine Leiter zu hoch angebracht. Bin nicht Höhentauglich.
Hier noch zwei Bilder, die aber sicher nicht weiterhelfen. Die Zentrale und die Netzteile. Angesprochen wurde ich vom Betreiber, weil die Anlage nach einem kaputt gegangenem Netzteil und dadurch leer gesaugtem Akku, ausfiel. Akku hatte ich privat einen, Netzteil habe ich repariert. Dort war die Shottkydiode durchgeschlagen. Wahrscheinlich durch eine Spannungsspitze. Bei mir zu Hause ging auch ein Telefon dadurch kaputt. Was für Bilder können noch gebraucht werden? Kann ich beschaffen. Vielen Dank |
|||
|
24-11-2024, 23:31
Beitrag: #6
|
|||
|
|||
|
RE: Elkron
Man sieht bei dem Kabelsalat nicht mal, ob die Adern richtig aufgelegt sind ...
![]() Jedenfalls ist - wenn auch etwas aufwendig - die sicherste Methode, ALLE Linien mit den passenden Widerständen abzuschließen. Also: Alle Zuleitungen beschriften, dann lösen und die Linienanschlüsse direkt an der Platine der Zentrale mit den Widerständen brücken. Hiernach sollte - da keine Sabotage mehr vorliegen kann, außer bei Platinenschaden - die Sabotage zu löschen sein. Im Anschluss peu à peu die vorhandenen Adern auflegen und schauen, wann die Zentrale wieder meckert. ![]() So bekommst Du die entsprechende Linie raus und musst dann die Leitung verfolgen, ggfls ist irgendwo eine kalte Lötstelle, ein nicht funktionierender Reedkontakt oder doch ein Melder faul. ![]() Und noch ein Tipp: Da im Kabelwirrwarr nicht ausgeschlossen werden kann, dass die blanken, axialbedrahteten Widerstände mit anderen Adern, Bauteilen, pp. in Kontakt kommen, habe ich die Anschlussdrähte meiner verbauten Widerstände jeweils mit der Isolierung überzogen, die ich von anderen Adern beim Abisolieren erhalten habe. Die kann man wunderbar über die Drähte ziehen und dann auch noch biegen. ![]() ... und natürlich auch an den Kontakt denken, der die aktuell offene Zentrale überwacht. Das ist mir einmal passiert und ich hab mir den Wolf gesucht
Immer daran denken: Jede Kette ist nur so stark wie ihr schwächstes Glied. Wobei die Schwierigkeit ist, das schwächste Glied als solches zu erkennen, bevor es andere erkannt haben!
|
|||
|
25-11-2024, 16:01
Beitrag: #7
|
|||
|
|||
|
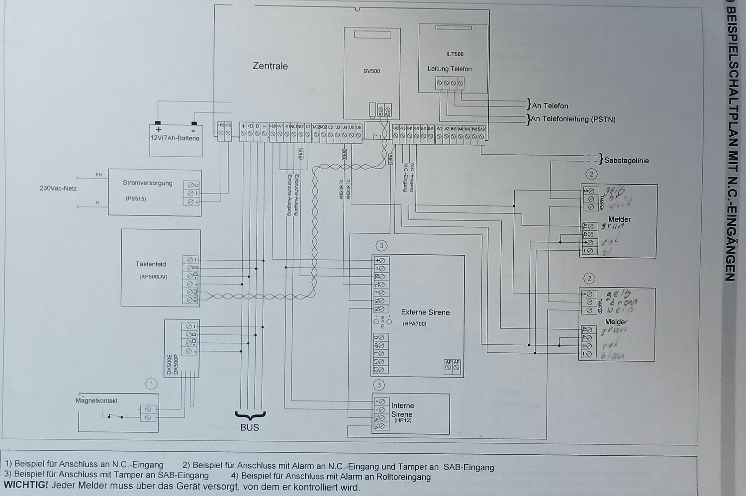
RE: Elkron
Welche Widerstände für den Abschluss vorhanden sein müssen, weiß ich (noch) nicht. Ich habe nur den Beispielstromlaufplan aus dem Handbuch, siehe Bild. Da sind ein paar mit Werten abgebildet.
Das Problem ist, ich kann niemanden fragen. Der alte Monteur ist verstorben und die Firma, die die Wartung gemacht hatte, ist Pleite. Ich bin Rentner, im Ruhestand, habe aber BMSR-Technik gelernt. Mit Schaltungen und vorallem Elektronik kenne ich mich aus. Deshalb wurde ich wohl auch angesprochen, da ich auch in einem Repaircafe ehrenamtlich tätig bin. Das Chaos in der Verdrahtung hat der Monteur so hinterlassen. Werde erst aufräumen müssen. Martina, du hast mir sind sehr gute Tipps gegeben, vielen Dank. Liebe Grüße |
|||
|
25-11-2024, 17:44
Beitrag: #8
|
|||
|
|||
|
RE: Elkron
Hallo Gebbie
Gegoogelt und eine Installationsanleitung (PDF) gefunden: elkron mp508 manuale installatore Die Linien (IN1-8 und SAB) werden mit 15K abgeschlossen (Seite 44) |
|||
|
25-11-2024, 17:55
Beitrag: #9
|
|||
|
|||
|
RE: Elkron
Vielen lieben Dank
|
|||
|
25-11-2024, 18:29
Beitrag: #10
|
|||
|
|||
|
RE: Elkron
Du schreibst, dass nur 2 Bewegungsmelder angeschlossen sind.
Es sind aber 3 Linien in der Zentrale angeschlossen (IN1, IN2 und IN4). Alle mal mit 15K gegen +V2 überbrücken, wenn dann die Sabo weg ist, ist der Fehler dort zu finden! Die Sabolinie ist ja bereits mit 15K überbrückt. Da diese nicht gebraucht wurde, kann es sein, dass die Linien doppelt abgeschlossen sein müssen (siehe Seite 44, "Doppio Bilanciamento") |
|||
|
25-11-2024, 20:23
Beitrag: #11
|
|||
|
|||
|
RE: Elkron
Soweit ich das jetzt, von zu Hause aus, beurteilen kann, sind die beiden Bewegungsmelder IN1 und IN2. An IN4 ist die externe Sirene angeschlossen. Abschließend schaue ich mir das erst vor Ort an. Rückmeldung folgt.
Danke fürs mitdenken. |
|||
|
25-11-2024, 21:23
Beitrag: #12
|
|||
|
|||
|
RE: Elkron
Nach deinem Plan sind alle Tamper (Deckelkontakte) weis und braun in Reihe . Du solltest also bei allen weis/ braun Durchgang messen und dann einen 15 Kohm in Reihe haben.
Zum testen den 15 KOhm zwischen V2 (links) und Sabo (rechts) klemmen. wenn Sabo dann immer ncoh gemeldet wird , kann das dann nur noch vom Bus kommen (Bedienteil etc.) |
|||
|
26-11-2024, 14:14
Beitrag: #13
|
|||
|
|||
| RE: Elkron | |||
|
26-11-2024, 14:22
Beitrag: #14
|
|||
|
|||
|
RE: Elkron
Dann hilft nur suchen. Wie es aussieht kommt die Sabotage irgendwo aus dem BUS Bereich. Also alle am Bus angeschlossenen Melder prüfen ob die Sabotagekontakte bei geschlossenem Gehäuse auch wirklich geschlossen sind. Dies betrifft auch den Außensignalgeber sowie das Bedienteil. Oft kommt es vor (auch bei anderen Herstellern) dass die Federn der Kontakte mit der Zeit "lahm" werden, Hier hilft vorsichtiges nachbiegen in den meisten Fällen.
Verdrahtung schon überprüft? Draht in der Klemme gelockert? Kalte Lötstellen? Viele Fehler sind RTFM Fehler - Read The Fucking Manual Telenot, Daitem, UTC, Hikvision AxPro, Lupus, AVS www.peteralarm.de |
|||
|
26-11-2024, 15:20
Beitrag: #15
|
|||
|
|||
|
RE: Elkron
Ich muss warten bis der Chef vor Ort ist. Wenn Angestellte da sind geht das nicht.
Sehr gute Tipps , Danke sehr. Mit dem Bussystem und auch der Außensirene, hatte ich auch auf dem Schirm. Muss mal sehen, ob ich die Leiterangst in 4-5 Metern überwinden kann. Liebe Grüße, Danke |
|||
|
04-12-2024, 16:40
Beitrag: #16
|
|||
|
|||
|
RE: Elkron
Rückmeldung: Eine Fehlersuche ergab nichts. Die Sabotageschalter funktionieren wie sie sollen. Der Sabotagealarm bleibt weiter bestehen. Ich habe keine Idee mehr woher der Alarm kommt.
Vielen Dank für eure Hilfe. Bin fertig damit. |
|||
|
04-12-2024, 16:58
Beitrag: #17
|
|||
|
|||
|
RE: Elkron
Moin,
als Ersatz für einfache Anwendungen vielleicht diese Gerät empfehelen https://www.conrad.de/de/p/renkforce-mac...54394.html Viel Erfolg Andreas |
|||
|
04-12-2024, 18:22
Beitrag: #18
|
|||
|
|||
|
RE: Elkron
Hast Du die Zentrale mal ausprobiert und falls ja, was taugt die?
|
|||
|
04-12-2024, 18:33
Beitrag: #19
|
|||
|
|||
|
RE: Elkron
Würdet ihr sowas wirklich einbauen/anbieten?
Das Ding ist doch dumm wie trockenes Brot. Wahre Männer lesen keine Bedienungsanleitung! Erfahrung ist eine nützliche Sache. Leider macht man sie immer erst kurz nachdem man sie brauchte. (Goethe) |
|||
|
04-12-2024, 20:44
Beitrag: #20
|
|||
|
|||
|
RE: Elkron
.. nur wenn man was ganz altes simples (privat) ersetzen muss für gaaaanz wenig Geld ;-)
go P,S.: S/US + Alarm, geht ganz sicher - auch für alte Leute |
|||
|
|
| Möglicherweise verwandte Themen... | |||||
| Thema: | Verfasser | Antworten: | Ansichten: | Letzter Beitrag | |
| ELKRON WL30 | modosys | 3 | 6.003 |
20-05-2014 11:43 Letzter Beitrag: funkistnichtalles |
|
| ELKRON MP200 und CT06 | 19Markus88 | 0 | 5.388 |
02-05-2013 11:32 Letzter Beitrag: 19Markus88 |
|
| Funkanlage ELKRON | Michael56 | 3 | 11.849 |
16-11-2010 01:16 Letzter Beitrag: Ollik |
|
Benutzer, die gerade dieses Thema anschauen: 2 Gast/Gäste
Suche
Mitglieder
Kalender
Hilfe









